公司简介 公司新闻 综合资讯 产品展示 产品目录 客户反馈 联系我们 电子邮局
  主要产品为静态混合器、动态混合设备、传热反应设备、过滤设备、消声设备、阻火设备等

旋转加料器
星形给料机
叶轮给料机
卸料阀
关风机
闭风阀
卸灰阀
星形阀
螺旋输送机
混合器
塔式反应器
管式反应器
环管反应器
高效换热器
萃取塔
管道过滤器
自清洗过滤器
空气过滤器
灭菌过滤器
滤件系列
精细过滤器
粉体混合设备
液体搅拌设备
消声器
特种小型设备
排水器
纸浆漂白专用设备
除污器(滤水器)
喷射器
纤维除雾器
自动进料搅拌釜

 
喷射器
PSQ-型蒸汽喷射真空泵
PSG-气固喷射器
PSB电线电缆燃烧仪检测喷射器
PSC活性炭喷射器
PSS水泵房喷射节能器
PSY生物柴油喷射器
PST脱硫喷射器
PSD-地坑喷射器
PSJ喷射加热器
罐用喷射器
PSK开工抽引器
PSZ罐底焊缝真空检漏盒抽空器
液固喷射器
抽空器
乳化炸药冷却器

结构特点、冷却原理

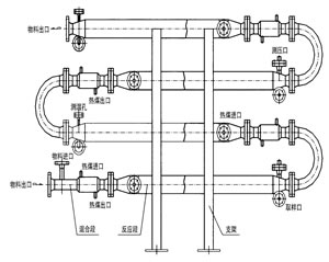
乳化炸药冷却器是乳化炸药冷却工艺中的核心设备,它结构见下图,适用于乳化炸药的冷却。我公司研制开发的JHF系列强化传热反应器内部结构与静态混合器相仿,能使进入乳化炸药冷却器的不同液体互相很好地混合,但与常规的静态混合器内部单元不同,其内部构件不是用板材而是用较细的管材制作,细管内部可以通加热介质也可以通冷却介质,所以内部单元不仅能起到了充分混合,而且能提供很大的传热比表面积。


乳化炸药冷却器工作原理图

产品特性和用途

1JHF-I强化传热混合反应器(又名乳化炸药冷却器)

专门用于高粘度介质的强化传热过程。JHF-型强化传热混合反应器不需要与其它配件相组合,直接与管道联接,对于3千厘泊~45万厘泊的高粘度介质,它的传热分系数可达100400W/m2,与普通的列管式换热强相比提高到45倍。主要用于:

(1)   食品工业中油脂的加热和冷却
    (2)   合纤和塑料工业中熔融树脂的加热,冷却以及聚合物溶液的加热和冷却
    (3)   日化工业中粘结剂的加热、冷却以及化妆品的加热和冷却
    (4)    石油工业中熔融沥青、重油、原油、渣油的加热和冷却
    (5)    炸药工业中乳化炸药的冷却
    (6)    用作聚苯乙烯的聚合反应
    (7)    用于苯乙烯丙烯腈共聚物的生产装置
    (8)    用于丙烯睛丁二烯苯乙烯共聚物的生产装置
    (9)    用作聚酰胺6的聚合反应器

 

 

2JHF-II强化传热混合反应器

 对于强放热的液/液反应过程可以采用JHF-型强化传热混合反应器。JHF-型强化传热混合反应器水平安装,并带有SV型静态混合器作为配件,以确保互不相溶的液/液相混合均匀,需要停留时间较长的液/液反应过程,静态混合器的长度也较长,此时各台静态混合器之间可用180°的弯头来互相连接,组成单元反应器。主要用于:

  (1) 聚酯熔体的冷却 

(2) 丙烯腈氨化反应 

(3) 氯乙酸和氨气的反应 

   

      3JHF-III强化传热混合反应器

对于强放热的气/液反应过程可以采用JHF-Ⅲ型强化传热混合反应器。JHF-Ⅲ型强化传热混合反应器垂直安装,一般情况下,反应器内气液两相并流向上运动,反应器底部配有专门设计的气体分布器。特殊情况下,反应器内气液两相也可以并流向下运动,反应器顶部配有专门设计的液体分布器。主要用于:

 (1)聚酯熔体的冷却 

(2)丙烯腈氨化反应 

(3)氯乙酸和氨气的反应

 

 

4JHF-IV强化传热混合反应器

     JHF-型强化传热混合反应器能使进入它的不同流体互相很好地混合,又能强化高粘度介质的传热过程,所以特别适合用作聚合反应器。JHF-型内部同一截面处温度分布均匀,这不仅有利于提高聚合物的产品质量,而且有利于提高聚合反应的转化率。从单体到完全聚合,反应物料粘度有一个从小到大的变化过程,聚合度越高粘度就越大。可以与SV型静态混合器配合使用,也可以与搅拌式聚合釜配合使用。 

   5、应用成功实例:
    1、苯甲酸钠、硫酸反应器;
    2、醋酸与双氧水反应;
    3、三乙胺与双氧水反应;
    4、生物柴油反应;
    5、戊烯、双氧水及甲酸的反应;
    6、磷酸氢二铵与乙醛的反应;
    7、重氮反应
    8、丙烯腈氨化反应
    9、羟基反应等

南通沃尔驰石化工程有限公司 地址:启东市汇龙镇中央河中路691号 邮编:226200 http://www.jsxadq.com E-mail:13862978163@126.com
电话:0513-83325673 传真:0513-83119878 手机: 13862978163
星形给料机|旋转阀|叶轮给料机|卸料阀|关风机|闭风阀|卸灰阀|星形阀